Highlight
Free Access

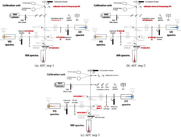
Fig. 10

thumbnail

The three steps of the flexure compensation procedure. For each step, functions that are moved are highlighted in red. In step 1, panel a), the ArHgNeXe calibration lamps are switched on, the 3-position mirror in the A&G slide is set to the wide slot position and the 0.5′′ pinhole is inserted in the slit unit of each spectrograph; in step 2, panel b), the calibration lamp is still on, the 3-position mirror is set to the 0.5′′ pinhole position and the wide 5′′ slit is inserted in each slit unit; in step 3, panel c), the piezo mounted folding mirrors are moved according to the measurements obtained in step 1 and 2.

This figure is made of several images, please see below:

Current usage metrics show cumulative count of Article Views (full-text article views including HTML views, PDF and ePub downloads, according to the available data) and Abstracts Views on Vision4Press platform.

Data correspond to usage on the plateform after 2015. The current usage metrics is available 48-96 hours after online publication and is updated daily on week days.

Initial download of the metrics may take a while.